倉庫等で使用するパレットの届出について
2025年3月27日
ページ番号:563588

倉庫などで使用されているパレットは、消防法の指定可燃物に該当します。木製パレットは指定可燃物の「木材加工品及び木くず」に、プラスチック製パレットは指定可燃物の「合成樹脂類(その他のもの)」に該当します。
大阪市では、「指定可燃物等の範囲及び数量算定に関する運用基準」により、倉庫で使用する全てのパレットを指定可燃物の貯蔵範囲として数量算定に含めています。
建物内や屋外で指定数量以上のパレットを貯蔵する場合は、大阪市火災予防条例により、集積する場合の面積制限、集積相互間の距離などが規制されており、貯蔵場所に標識・掲示板を設ける必要があります。また、建物内などの防火対象物内で、指定数量以上のパレットを貯蔵する場合は、消火器などの消防用設備の付加設置が必要になります。
プラスチック製パレットを指定数量(3000kg)以上を貯蔵する場合、木製パレットを指定数量(10㎥)の5倍以上貯蔵する場合は届出が必要になりますので、此花消防署へご相談ください。
パレット種別 | 品名 | 指定数量 | 届出数量 |
木製パレット | 木材加工品及び木くず | 10㎥ | 50㎥ |
プラスチック製パレット | 合成樹脂類(その他のもの) | 3000kg | 3000kg |


届出要領
内容 | 指定可燃物を貯蔵する場合 |
---|---|
根拠法令 | 大阪市火災予防条例 |
申請時期 | 7日前まで(廃止した場合は、遅滞なく) |
提出先 | 此花消防署 |
提出部数 | 1通 |
添付書類 | 付近見取図、建物等配置図(空地を含む)、平面図 |
手数料 | 不要 |
備考 | 平面図には、パレットを貯蔵する範囲、集積場所の面積及び大きさ、消火器の設置位置などを記載してください。 |
届出書のダウンロードはこちら
少量危険物 指定可燃物貯蔵、取扱(変更・廃止)届出書(空白)(DOC形式, 40.50KB)
少量危険物 指定可燃物貯蔵、取扱(変更・廃止)届出書(空白)(PDF形式, 103.10KB)
少量危険物 指定可燃物貯蔵、取扱(変更・廃止)届出書(記入例 木製パレット)(DOC形式, 41.00KB)
少量危険物 指定可燃物貯蔵、取扱(変更・廃止)届出書(記入例 木製パレット)(PDF形式, 118.75KB)
少量危険物 指定可燃物貯蔵、取扱(変更・廃止)届出書(記入例 合成樹脂製パレット)(DOC形式, 41.50KB)
少量危険物 指定可燃物貯蔵、取扱(変更・廃止)届出書(記入例 合成樹脂製パレット)(PDF形式, 119.09KB)
CC(クリエイティブコモンズ)ライセンス
におけるCC-BY4.0
で提供いたします。
- オープンデータを探す大阪市オープンデータポータルサイト
Adobe Acrobat Reader DCのダウンロード(無償)
- PDFファイルを閲覧できない場合には、Adobe 社のサイトから Adobe Acrobat Reader DC をダウンロード(無償)してください。


パレットに関する質問について

指定可燃物について

数量算定について

集積部分の規制について

その他


パレットラックで棚として使用しているパレットは指定可燃物の範囲・数量算定に含まれますか。
大阪市では、「指定可燃物の範囲及び数量算定に関する運用基準」により指定可燃物の範囲を定めており、パレットラックで棚として使用しているパレットも指定可燃物の範囲、数量算定に含めています。また、パレットを使用して商品を置いている部分なども指定可燃物の貯蔵の範囲として数量算定に含めています。


プラスチック製パレットは材質により指定可燃物に該当すると聞いたのですが。
指定可燃物の合成樹脂類とは、不燃性又は難燃性でない固体の合成樹脂製品などとされており、プラスチック製パレットの材質に多く使用されているポリプロピレン、ポリエチレンは、酸素指数が26未満のものとして不燃性又は難燃性以外の物品に該当するため指定可燃物の合成樹脂類に該当します。
その他の合成樹脂をプラスチック製パレットの材質に使用しているものについては、「指定可燃物の範囲及び数量算定に関する運用基準」の別表第1に不燃性又は難燃性以外の物品を、別表第2に不燃性又は難燃性の物品を示していますので、参考にしてください。


パレット1枚あたりの体積と重さはどのように算定すればいいですか。
数量算定は、空間部分を算入せず、実際の指定可燃物部分の体積又は重量で算定する必要がありますので、事業所で実際に使用するパレットの体積、重量を確認してください。


プラスチック製パレットを何枚ぐらい貯蔵すれば届出が必要ですか。
プラスチック製パレットは、1枚あたり10kgから30kgぐらいのものが多く使用されており、実際に使用しているパレットの重さに応じて、枚数を算定する必要があります。
例えば、10kgのパレットを使用する場合は300枚で、20kgのパレットを使用する場合は150枚で、30kgのパレットを使用する場合は100枚で指定数量以上になり届出が必要になります。


倉庫内での数量算定はどのようにすればいいですか。
倉庫などの建物内で貯蔵する場合の数量算定については、棟単位ごとに瞬間最大停滞量により算定しています。ただし、耐火構造の床、壁、又は自動閉鎖式(感知器連動不可)の特定防火設備で区画されている場合は、別々に数量算定することができます。


木製パレットの集積面積の制限、集積相互間距離とはどのようなものですか。
パレットの集積とは、荷役等に使用していないパレットを集めて保管する部分をいい、集積面積に応じて集積しているパレットの相互間距離が必要です。
木製パレットを集積する場合、一の集積の占める面積が200㎡以下になるように区分する必要があり、集積面積が50㎡以下の場合は1m以上、集積面積が50㎡を超え200㎡以下の場合は2m以上の集積相互間距離が必要です。また、集積面積の合計が500㎡を超える場合は、500㎡までごとに区分し、相互に3m以上の距離を保つ必要があります。



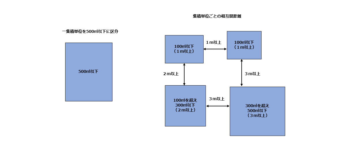
プラスチック製パレットの集積面積の制限、集積相互間距離とはどのようなものですか。
パレットの集積とは、荷役等に使用していないパレットを集めて保管する部分をいい、集積面積に応じて集積しているパレットの相互間距離が必要です。
プラスチック製パレットを集積する場合、一の集積の占める面積が500㎡以下になるように区分する必要があり、集積面積が100㎡以下の場合は1m以上、集積面積が100㎡を超え300㎡以下の場合は2m以上、集積面積が300㎡を超え500㎡以下の場合は3m以上の集積相互間距離が必要です。



木製パレットを10㎥貯蔵する場合に届出は必要ですか。
木製パレットを10㎥貯蔵する場合は条例等による規制を受けますが、届出必要数量の50㎥未満のため届出は不要です。


標識・掲示板はどのようなものを設ければいいですか。
指定数量以上のパレットを貯蔵する場合は、「指定可燃物貯蔵取扱場」、「品名 最大数量 責任者」、「整理整頓」、「禁煙」、「火気注意」の5種類の標識・掲示板を設ける必要があります。



パレットを貯蔵する場合に消防用設備はどのようなものが必要ですか。
倉庫などの建築物その他の工作物でパレットを貯蔵する場合は、貯蔵する数量に応じて消火器、大型消火器などの消防用設備の付加設置が必要となります。数量算定や設置方法などの詳細については、此花消防署にご相談ください。
消火器 | 危険物の規制に関する政令別表第4の数量欄に定める量以上 |
---|---|
大型消火器 | 危険物の規制に関する政令別表第4の数量の500倍以上 |
自動火災報知設備 | 危険物の規制に関する政令別表第4の数量の500倍以上 |
屋内消火栓設備 | 危険物の規制に関する政令別表第4の数量の750倍以上 (可燃性液体類に係るものを除く) |
動力消防ポンプ設備 | 危険物の規制に関する政令別表第4の数量の750倍以上 (可燃性液体類に係るものを除く) |
スプリンクラー設備 | 危険物の規制に関する政令別表第4の数量の1,000倍以上 (可燃性液体類に係るものを除く) |
水噴霧消火設備等 | 危険物の規制に関する政令別表第4の数量の1,000倍以上 |


指定可燃物の範囲及び数量算定に関する運用基準
指定可燃物等の範囲及び数量算定に関する運用基準
指定可燃物等の範囲及び数量算定に関する運用基準(PDF形式, 236.01KB)
別表第1~第3(PDF形式, 152.33KB)
別表第4(PDF形式, 329.57KB)
別表第4備考(PDF形式, 69.31KB)
別図第1~第8(PDF形式, 129.03KB)
別記1~2(PDF形式, 253.18KB)
CC(クリエイティブコモンズ)ライセンス
におけるCC-BY4.0
で提供いたします。
- オープンデータを探す大阪市オープンデータポータルサイト
Adobe Acrobat Reader DCのダウンロード(無償)
- PDFファイルを閲覧できない場合には、Adobe 社のサイトから Adobe Acrobat Reader DC をダウンロード(無償)してください。
探している情報が見つからない
